中华人民共和国国家标准
剩余电流动作继电器
Residual current operated relay
GB/T 22387-2016
发布日期:2016年08月29日
实施日期:2017年03月01日
发布部门:中华人民共和国国家质量监督检验检疫总局
中国国家标准化管理委员会
前 言
本标准按照GB/T 1.1-2009给出的规则起草。
本标准代替GB/T 22387-2008《剩余电流动作继电器》。
本标准与GB/T 22387-2008相比,主要变化为:
——表3中的"最大动作时间”增加脚注b:或按制造商规定值(不含S型);
——6.1.6"污染等级”中增加:污染等级4(如适用),并增加注:GB 14048.1-2012中6.1.3.2明确,除非其他有关产品标准另有规定,工业用电器一般适用于污染等级3的环境;但是,对于特殊的用途和微观环境可考虑采用其他的污染等级;
——7.2.2.3中将"延时型剩余电流继电器(极限不驱动时间为0.06 s的S型产品除外)不应具有自动重合闸功能”,修改为"延时型重合闸功能仅限于极限不驱动时间(2I△n)为0.06 s、0.1 s和0.2s的剩余电流动作继电器”;
——8.4.2 a)、b)列项中将每两次试验之间的时间间隔由"1s”修改为"5s”;
——8.7.4"工频耐压试验”中,修订试验电压值与GB 14048.1-2012相关规定一致。
本标准由中国电器工业协会提出。
本标准由全国低压电器标准化技术委员会(SAC/TC 189)归口。
本标准起草单位:上海电器科学研究院、杭州乾龙电器有限公司、浙江正泰电器股份有限公司、南京鼎牌电器有限公司、邳州市国龙电器有限公司、常熟开关制造有限公司(原常熟开关厂)、上海良信电器股份有限公司、国家电网公司中国电力科学研究院、苏州电器科学研究院股份有限公司、施耐德电气(中国)有限公司上海分公司、中山市开普电器有限公司、杭州天目电力科技有限公司、江苏苏益电器有限公司、苏州益而益电器制造有限公司、临安亿安电力电子科技有限公司、余姚市嘉荣电子电器有限公司、浙江人民电器有限公司。
本标准主要起草人:龚骏昌、周积刚、钟方强、黄兢业、徐应军、周敏跃、王卫东、周建兴、范建国、韩筛根、顾丽琴、朱金花、邹建华、王新波、陈则平、李成力、王士纲、钱加灿、颜厥顺、陈雪琴。
标准所代替标准的历次版本发布情况为:
——GB/T 22387-2008。
引 言
本标准的技术内容基于GB/Z 6829-2008《剩余电流动作保护电器的一般要求》、GB 14048.2-2008《低压开关设备和控制设备 第2部分:断路器》和GB 14048.5-2008《低压开关设备和控制设备第5-1部分:控制电路电器和开关元件 机电式控制电路电器》等标准的相关要求编制。
1 范围
本标准规定了剩余电流动作继电器(以下简称剩余电流继电器)的型式、分类、特性、标志、正常工作条件、安装条件、结构、性能要求、试验方法和检验规则等。
本标准规定的剩余电流继电器适用于在交流额定电压为400V及以下的配电线路中使用,用来检测线路中的接地故障电流。
注:本标准的相关部分也可用来指导交流额定电压至1200V的剩余电流继电器。
本标准规定的剩余电流继电器是指能同时完成检测剩余电流,将剩余电流与基准值相比较,以及当剩余电流超过基准值时,发出一个机械开闭信号的装置,包括剩余电流互感器和控制部分成为一体的整体式剩余电流继电器以及剩余电流互感器和控制部分分开安装,但通过电气连接组合在一起使用的分体式剩余电流继电器。
本标准规定的剩余电流继电器可与低压断路器或低压接触器等组装成组合式的剩余电流保护器,用来对电气线路进行接地故障保护,防止接地故障电流引起的设备和电气火灾事故,也可用来对人身触电危险提供间接接触保护。
本标准规定的剩余电流继电器也可与声光报警装置组成剩余电流监视器,用来监视电气线路中的接地故障电流。当额定剩余动作电流小于或等于0.5A时,也可作为剩余电流式火灾监控装置,用于监视系统的接地故障电流,防止由于接地故障电流引起的电气火灾。
标准不适用于兼有过载保护功能的继电器。
2 规范性引用文件
下列文件对于本文件的应用是必不可少的。凡是注日期的引用文件,仅注日期的版本适用于本文件。凡是不注日期的引用文件,其最新版本(包括所有的修改单)适用于本文件。
GB/T 2423.4-2008 电工电子产品环境试验 第2部分:试验方法 试验Db交变湿热(12h+12h循环)
GB/T 4207-2012 固体绝缘材料在潮湿条件下相比电痕化指数和耐电痕化指数的测定方法
GB 4824-2013 工业、科学和医疗(ISM)射频设备 电磁骚扰特性 限值和测量方法
GB/T 5169.10-2006 电工电子产品着火危险试验 第10部分:灼热丝/热丝基本试验方法 灼热丝装置和通用试验方法
GB/Z 6829-2008 剩余电流动作保护电器的一般要求
GB 14048.1-2012 低压开关设备和控制设备 第1部分:总则
GB 14048.5-2008 低压开关设备和控制设备 第5-1部分:控制电路电器和开关元件 机电式控制电路电器
GB 16 916.1-2014 家用和类似用途的不带过电流保护的剩余电流动作断路器(RCCB) 第1部分:一般规则
GB/T 17626.2-2006 电磁兼容 试验和测量技术 静电放电抗扰度试验
GB/T 17626.3-2006 电磁兼容 试验和测量技术 射频电磁场辐射抗扰度试验
GB/T 17626.4-2008 电磁兼容 试验和测量技术 电快速瞬变脉冲群抗扰度试验
GB/T 17626.5-2008 电磁兼容 试验和测量技术 浪涌(冲击)抗扰度试验
GB/T 17626.6-2008 电磁兼容 试验和测量技术 射频场感应的传导骚扰抗扰度
3 术语、定义、符号和代号
3.1 术语和定义
除了引用标准规定的术语外,下列术语和定义适用于本文件。
注:除另有规定外,凡规定"电压”和"电流”值处,均指它们的均方根值(有效值)。
3.1.1
剩余电流 residual current
流过剩余电流继电器主回路电流瞬时值的矢量和(用有效值表示)。
3.1.2
剩余动作电流 residual operating current
使剩余电流继电器在规定条件下动作的剩余电流值。
3.1.3
额定剩余动作电流 rated residual operating current
制造商规定的剩余电流继电器在规定条件下必须动作的剩余动作电流值。
3.1.4
剩余不动作电流 residual non-operating current
在该电流或低于该电流时,剩余电流继电器在规定条件下不动作的剩余电流值。
3.1.5
额定剩余不动作电流 rated residual non-operating current
制造商规定的剩余电流继电器在规定条件下必须不动作的剩余电流值。
3.1.6
剩余电流动作继电器 residual current operated relay
由剩余电流互感器来检测剩余电流,并在规定条件下,当剩余电流达到或超过给定值时使电器的一个或多个电气输出电路中的触点产生开闭动作的开关电器。
3.1.7
AC型剩余电流继电器 type AC residual current operated relay
对突然施加或缓慢上升的剩余正弦交流电流能确保脱扣的剩余电流继电器。
3.1.8
A型剩余电流继电器 type A residual current operated relay
对突然施加的或缓慢上升的剩余正弦交流电流和剩余脉动直流电流能确保脱扣的剩余电流继电器。
3.1.9
剩余电流继电器的动作时间 operating time of a residual current operated relay
从对剩余电流继电器突然施加剩余动作电流时刻起至剩余电流继电器的输出触头状态发生变化时刻之间的时间。
3.1.10
剩余电流继电器与机械开关电器配合的全部动作时间(组合动作时间) total operating time of re-sidual current operated relay associated with mechanical switching device (associated operating time)
从对剩余电流继电器突然施加剩余动作电流时刻起至配合的机械开关电器触头的电弧熄灭时刻之间的时间。
3.1.11
极限不驱动时间 limiting non-actuating time
对剩余电流继电器施加一个规定的剩余动作电流而不引起剩余电流继电器动作的最大延时时间。
3.1.12
延时型剩余电流继电器 time-delay residual current operated relay
对应于规定的剩余动作电流值能达到一个预定的极限不驱动时间的剩余电流继电器。
3.1.13
试验装置 test device
为了检查剩余电流继电器能否正常工作,模拟一个剩余电流使剩余电流继电器动作的装置。
3.1.14
主电路中不导致误动作的过电流极限值 limiting value of non-operating overcurrents in themain circuit
在没有任何剩余电流的情况下,流过剩余电流继电器检测装置主电路(一次侧电路)而不导致误动作的最大电流值。
3.1.15
短时耐受电流 short-time withstand current
在规定的使用和性能条件下,并在规定的时间内,剩余电流继电器能承载而不导致损坏的电流。
3.1.16
辅助电源电压 voltage of the auxiliary source
为使剩余电流继电器的剩余电流检测装置正常工作或使剩余电流继电器正确动作所必需的电源电压。
3.2 符号、代号
3.2.1 符号
本标准使用了下列符号。
Icw额定短时耐受电流;
Ie输出触头额定工作电流;
In额定电流;
Jth约定发热电流;
I△w额定剩余短时耐受电流;
I△n额定剩余动作电流;
I△no额定剩余不动作电流;
N 中性线;
Pe输出触头额定控制容量;
Ue输出触头额定工作电压;
Ui额定绝缘电压;
Un额定电压;
Usn额定辅助电源电压;
Ux 动作功能与电源电压有关的剩余电流继电器仍能动作的电源电压极限值;
α 电流滞后角。
3.2.2 使用类别代号
剩余电流继电器输出触头的使用类别代号见表1。
表1 剩余电流继电器输出触头的使用类别
4 型式、分类和特性
4.1 型式和分类
4.1.1 根据运行方式分
4.1.1.1 不需要辅助电源的剩余电流继电器。
4.1.1.2 需要辅助电源的剩余电流继电器。
需要辅助电源的剩余电流继电器分为两类:
a) 辅助电源电压故障时能自动动作的剩余电流继电器:
1) 辅助电源电压恢复时能自动复位;
2) 辅助电源电压恢复时不能自动复位。
b) 辅助电源电压故障时不能自动动作的剩余电流继电器,但发生剩余电流故障时,能按预期要求动作。
注:就本标准而言,"动作”是指剩余电流继电器输出触点的状态发生变化,即由断开变为闭合或由闭合变为断开。
4.1.2 根据剩余电流含有直流分量时的动作特性分
4.1.2.1 AC型剩余电流继电器。
4.1.2.2 A型剩余电流继电器。
4.1.3 按动作时间分
4.1.3.1 一般型(非延时型)。
4.1.3.2 延时型。
4.1.4 按结构形式分
4.1.4.1 整体式剩余电流继电器(剩余电流互感器和控制部分形成一个整体)。
4.1.4.2 分体式剩余电流继电器(剩余电流互感器和控制部分是两个独立的元件)。
4.1.5 按主电路导线接线方式分
4.1.5.1 贯穿式。
4.1.5.2 接线端子式。
4.1.6 按有无自动重合闸分
4.1.6.1 无自动重合闸的剩余电流继电器。
4.1.6.2 有自动重合闸的剩余电流继电器。
4.1.7 按剩余动作电流是否可调分
4.1.7.1 剩余动作电流可调的剩余电流继电器。
4.1.7.2 剩余动作电流不可调的剩余电流继电器。
4.1.8 按延时时间是否可调分
4.1.8.1 延时时间可调的延时型剩余电流继电器。
4.1.8.2 延时时间不可调的延时型剩余电流继电器。
4.2 特性
4.2.1 特性概述
剩余电流继电器的特性应由以下几个项目来说明:
a) 型式;
b) 额定电流(In);
c) 额定电压(Un);
d) 额定辅助电源电压(Usn);
e) 额定剩余动作电流(I△n);
f) 额定剩余不动作电流(I△no);
g) 额定频率;
h) 输出触头额定工作电压(Ue)、使用类别、额定工作电流(Ie)或输出触头额定控制容量(Pe)以及触头元件型式等;
i) (输出触头的)约定发热电流(Ith);
j) 额定剩余短时耐受电流(I△w);
k) 额定短时耐受电流(IcW);
l) 动作时间和延时时间;
m) 外壳防护等级;
n) 剩余电流含有直流分量时的动作特性;
o) 需要辅助电源还是不需要辅助电源。
4.2.2 额定值
4.2.2.1 额定电压(Un)
4.2.2.1.1 额定工作电压(Ue)
制造商规定的与剩余电流继电器工作性能有关的电压值(以下简称额定电压)。
额定电压的优先值为:400V(380V),230V(220V)。
注:用于负载端的剩余电流继电器可采用括号中的值。
4.2.2.1.2 额定绝缘电压(Ui)
制造商规定的与剩余电流继电器的介电试验电压和爬电距离及电气间隙有关的电压值,除非另有规定,额定绝缘电压是最大额定工作电压值,任何情况下,最大额定工作电压不应超过额定绝缘电压。
额定绝缘电压为400V、690V。
4.2.2.1.3 额定辅助电源电压(Usn)
制造商规定的与剩余电流继电器的检测装置正常工作有关的电压值。
额定辅助电源电压的优先值为:400V(380V),230V(220V)。
注:用于负载端的剩余电流继电器可采用括号中的值。
4.2.2.2 额定电流(In)
制造商规定的剩余电流继电器检测装置的主电路(一次侧回路)在不间断工作制下能够承载的电流。
额定电流的优先值为50A,63A,100A,160A,200A,250A,315A,400A,600(630)A,800A,1000A,1250A,1600A,2000A,2500A。
4.2.2.3 额定剩余动作电流(I△n)
制造商规定的剩余电流继电器在规定的条件下,必须动作的剩余动作电流值。
额定剩余动作电流的优先值为:
0.006A,0.01A,0.03A,0.05A,0.1A,0.3A,0.5A,1A,2A,3A,5A,10A,20A,30A。
4.2.2.4 额定剩余不动作电流(I△no)
制造商规定的剩余电流继电器在规定的条件下必须不动作的剩余电流值。
额定剩余不动作电流的优先值为0.5I△n。
注:对脉动直流剩余电流,剩余不动作电流值与电流滞后角α有关(见8.3.5.1中表11)。
4.2.2.5 额定频率
设计剩余电流继电器时所采用供电电源频率,这频率与其他特性值有关。
额定频率的优先值为50Hz。
4.2.2.6 额定短时耐受电流(Icw)
制造商规定的剩余电流继电器检测装置的主电路(一次侧回路)在规定的条件和短时间内能承受的电流。
额定短时耐受电流的优先值为:3000A,4500A,6000A,10000A,20000A,50000A。
额定短时耐受电流的最小值为10In或3000A,两者取较大值。
4.2.2.7 额定剩余短时耐受电流(I△w)
制造商规定的剩余电流继电器检测装置的主电路(一次侧回路)在规定的条件和短时间内能承受的剩余短路电流。
额定剩余短时耐受电流的最小值为10In或3000A,两者取较大值。
4.2.2.8 主电路过电流时,不动作电流的极限值
剩余电流继电器的不动作过电流的标准最小值如下:
a) In≤800A为6In;
b) In>800A为4In(最小4800A)。
4.2.2.9 动作时间和不驱动时间
4.2.2.9.1 一般型(非延时型)剩余电流继电器的最大动作时间
一般型(非延时型)的剩余电流继电器的最大动作时间的标准值见表2:
表2 一般型(非延时型)的最大动作时间
对制造商规定的I△n≤0.03A,并且与特定的机械开关电器配合用于直接接触补充保护的剩余电流继电器,其组合动作时间应符合表2的要求。
4.2.2.9.2 延时型剩余电流继电器的最大动作时间和极限不驱动时间
对于延时型剩余电流继电器,极限不驱动时间按2I△n来规定,并且由制造商从下列优先值中选取:0.06s,0.1s,0.2s,0.3s,0.4s,0.5s.1s。
注:在GB 16916.1中,极限不驱动时间为0.06s的延时型产品又称为S型,标志符号
延时型剩余电流继电器的最大动作时间和极限不驱动时间的推荐值如表3所示。
对专门用作与声光报警装置组成剩余电流监视器的剩余电流继电器,极限不驱动时间可延长到5s,其相应的在I△n或大于I△n时的最大动作时间不应超过10s,具体的极限不驱动时间和最大动作时间由制造商按上述要求规定。
表3 延时型剩余电流继电器的最大动作时间和极限不驱动时间a
表3(续)
表3中仅对2I△n规定了极限不驱动时间,对其他剩余电流的极限不驱动时间不作规定,由制造商在具体产品标准中规定,对这些剩余电流的极限不驱动时间暂不考核。
4.2.2.9.3 A型剩余电流继电器在脉动直流电流时的动作时间和不驱动时间
对A型剩余电流继电器,在脉动直流剩余电流时表2和表3的最大动作时间和极限不驱动时间也适用,但电流值应乘以系数1.4(对I△n>0.015A的剩余电流继电器)或乘以系数2(但试验电流不小于0.03A)(对IAn≤0.015A的剩余电流继电器)。
4.2.2.10 输出触头额定参数
制造商应在具体产品标准中规定输出触头的下列参数:
a) 使用类别;
b) 约定发热电流;
c) 额定工作电压和额定工作电流或额定控制容量。
注:对制造商规定的专门与某一特定型号的开关电器配合使用的剩余电流继电器,可不规定输出触头参数,只规定配匹的开关电器型号、规格。有关试验可将剩余电流继电器与受控开关电器配合起来进行。
5 标志
5.1 剩余电流继电器的标志
每个剩余电流继电器应用耐久的方法在清晰易见的表面标志下列内容:
a) 制造商名称或商标;
b) 型号名称或目录号;
c) 产品编号或制造日期;
d) 额定电压;
e) 额定频率(频率不是50Hz时);
f) 额定电流和/或剩余电流互感器贯穿孔尺寸;
g) 额定辅助电源电压;
h) 输出触头额定工作电压、额定工作电流或触头额定控制容量,或匹配的开关电器的型号、规格;
i) 额定剩余动作电流;
j) 动作时间;
k) 对延时型,2I△n时的极限不驱动时间,用△t表示,并在其后标志极限不驱动时间(以ms表示);对极限不驱动时间超过1s的剩余电流继电器,应标明仅适用于组装成剩余电流报警装置;
l) 当极限不驱动时间为0.06s时,可标志符号
m) 剩余电流动作特性分类:
AC型剩余电流继电器标志符号:
A型剩余电流继电器标志符号:
n) 试验装置的操作工具,用"T”或文字表示;
o) 额定短时耐受电流;
p) 符合标准号。
如果对于小型剩余电流继电器要标志上述全部内容有困难时,至少应在剩余电流继电器安装后清晰易见的正面标志f),i),m)和n)四项,而a),b),cl),g),h),k)和I)等项可以标志在剩余电流继电器的侧面,但在安装前必须看得见,其余内容可以写入随产品提供的样本或使用说明书中。
5.2 接线端子标志
剩余电流继电器的所有接线端子应有清晰的标志,以指导用户正确接线。
检测装置的主电路(一次侧回路)如采用接线端子接线方式,则进线端用1、3、5表示,出线端用2、4、6表示,或分别用"电源侧”和"负载侧”表示。
门用于连接中性线回路的接线端子应标志字母"N”。
辅助电源的接线端子应标明"电源”或用字母"Usn”表示。
输出触头的接线端子应用两位数字标志和识别:
个位数是功能数,1、2表示常闭触头电路,3、4表示常开触头电路,转换触头元件电路接线端子用1、2和4标志;
十位数是序列数,属于同一触头元件的接线端子应用相同的序列数表示,所有具有相同功能的触头元件应有不同的序列数。
输出触头接线端子的标志示例见图1。
用于保护导体的接线端子应标志符号
。
其他功能的接线端子应由制造商提供明确的标志。
除非接线方式是明确的,制造商应提供接线示意图。
注:也可在产品的接线示意图中用易于识别的方式对接线端子进行标识。
5.3 操作件标志及其他标志
试验装置的操作件不应采用红色或绿色,推荐采用浅色。
剩余电流继电器应有表示剩余电流动作的指示装置,可采用指示灯或机械指示装置,其色泽应鲜明,并用"剩余电流动作指示”或类似文字标明。
用以使剩余电流继电器复位的操作件或复位按钮应标明"复位”或类似的文字。
用辅助电源的剩余电流继电器应有表示辅助电源接通和断开的指示。
6 正常工作条件和安装条件
6.1 正常工作条件
6.1.1 周围空气温度
a) 周围空气温度上限不超过+40℃,24 h内平均值不超过+35℃;
b) 周围空气温度下限不低于-5℃。
剩余电流继电器应能在正常工作条件和安装条件下正常工作,超出正常使用和安装条件应由用户与制造商协商。
6.1.2 海拔
安装地点的海拔不超过2000m。
6.1.3 大气条件
安装地点最高温度为+40℃时,空气的相对湿度不超过50%,在较低的温度下可以允许有较高的相对湿度,例如20℃时达90%。对由于温度变化可能偶尔产生适度的凝露,应注意采取适当的措施(例如排水孔)。
6.1.4 外磁场
使用场所的外磁场,任何方向都不应超过地磁场的5倍。
6.1.5 正弦波畸变
电源正弦波畸变不超过5%。
6.1.6 污染等级
——污染等级3;
——污染等级4(如适用)。
注:GB 14048.1-2012中6.1.3.2明确,除非其他有关产品标准另有规定,工业用电器一般适用于污染等级3的环境。但是,对于特殊的用途和微观环境可考虑采用其他的污染等级。
6.1.7 安装类别
安装类别(过电压类别)为Ⅲ、Ⅳ类。
6.2 安装条件
剩余电流继电器应按制造商说明书的要求安装使用。
7 结构和性能要求
7.1 结构要求
7.1.1 材料
7.1.1.1 一般要求
剩余电流继电器应使用性能稳定的适用材料,制作精细、操作灵活,电气接触良好,接线方便。
7.1.1.2 用于电路中的电子元件及材料应符合有关的国家标准。
7.1.1.3 剩余电流继电器所采用的绝缘材料的相比电痕化指数(CTI)值应不小于100。绝缘材料的相比电痕化指数按8.2.4规定的方法进行测定。
7.1.1.4 剩余电流继电器使用的绝缘材料部件遭到非正常热和着火危险时,应不危及安全及蔓延火灾。
通过8.2.5的试验进行验证。
7.1.2 一般结构
7.1.2.1 操作剩余电流继电器时,容易触及的外部零件应是绝缘材料制成的。
7.1.2.2 剩余电流继电器所有黑色金属零件,除机构中的磨擦零件外,均须有防蚀层。
7.1.2.3 剩余电流继电器的金属零件不应有裂纹、严重麻点及镀层脱落。塑料压制件表面应光滑,不应有气泡裂纹、严重麻点等缺陷。
7.1.2.4 释放式剩余电流脱扣器等在尘埃影响下易受损害的部件应设计成尘埃难以进入的结构。
7.1.2.5 对于分体式的剩余电流继电器,检测装置与控制部分的连接线长度应小于10m,超过10m时应采取特殊的屏蔽措施。
7.1.3 机构
机构操作应灵活可靠,剩余电流继电器输出电路的触头只能置于闭合位置或断开位置,并有表示剩余电流继电器工作状态的指示装置。
剩余电流继电器应具有自动动作后可手动复回的装置。
剩余电流继电器可以有一个专门用来指示剩余电流动作的指示装置,剩余电流继电器只有在使剩余电流指示装置复位以后才能重新复位。剩余电流指示装置的色泽应鲜明,并用"剩余电流动作指示”或其他合适的文字标明,并且该指示装置不可用作剩余电流继电器的复位操作工具。
7.1.4 电气间隙和爬电距离
7.1.4.1 电气间隙:安装类别Ⅲ时,应不小于3mm;安装类别Ⅳ时,应不小于5.5mm。
7.1.4.2 爬电距离见表4。
表4 爬电距离
7.1.5 螺钉、载流部件及其连接
7.1.5.1 剩余电流继电器的机械连接和电气连接应能承受正常使用所产生的机械应力。
接线时使用的螺钉不应采用螺纹切削型自攻螺钉。
7.1.5.2 对与绝缘材料螺纹啮合的,并且是在安装时,装配剩余电流继电器所使用的螺钉,必须确保螺钉正确导人螺钉孔或螺母。
注:如果能防止螺钉倾斜导入,例如用一个固定的部件、阴螺纹的凹槽或使用一个去掉前端导人螺纹的螺钉等即可达到正确导入的目的。
7.1.5.3 电气连接的接触压力不应通过绝缘材料(但陶瓷或其他性能相当的材料除外)来传递,除非在金属部件中有足够的弹性措施来补偿绝缘材料的变形和收缩。
7.1.5.4 载流部件,包括接线端子的载流部件,应由能满足设备所能遇到的条件下,预期使用所需的机械强度、导电率和耐腐蚀性能要求的金属制成。
合适的金属有:
a) 铜;
b) 冷冲压弯曲部件至少为含铜58%的合金;其他部件则至少为含铜50%的合金;
c) 含铬至少为13%,而含碳不大于0.09%的不锈钢;
d) 其他能满足所需性能的金属或适当的涂覆金属。
本条要求不适用于触头、磁路、电子器件以及接线端子的螺钉、螺母、垫圈、夹紧板或类似部件和试验回路的部件等。
通过检查和8.2.6的试验进行验证。
7.1.6 连接外部导线的接线端子
7.1.6.1 连接外部导线的接线端子应使连接导体能持久地保持接触压力,在预期的使用条件下,应能方地接近接线端子。
接线端子与外部导线的连接可以用螺钉或其他等效的方法实现,剩余电流继电器的接线端子应能把表5所示标称截面积的铜导体夹紧在金属表面之间,既要长期保持必需的接触压力,又不会过度损坏导线。
接线端子应能连接未经特殊加工的导线,例如,多股导线的锡焊,使用电缆接头及弯成环形等,但允许在导线插入端子前将导线端部整形或捻紧以增强端部强度。
7.1.6.2 接线端子中用于夹紧导线的部件不得再用于固定其他部件,即使它们只用于接线端子定位或防止端子转动也不允许。
连接外部导线的接线端子螺钉或螺母应与金属螺纹啮合,并不应是自攻螺钉。
7.1.6.3 如果接线端子不是用来连接电缆,也可制成专门连接母线的结构,这种装置可以是螺栓连接式也可以是插入式。
通过8.2.6的试验进行验证。
表5 接线端子可连接的铜导体截面积
7.2 性能要求
7.2.1 试验装置
7.2.1.1 剩余电流继电器应具有带自复式按钮的用来模拟剩余电流的试验装置。操作试验装置时不应使保护导体带电。
7.2.1.2 剩余电流继电器在额定电压下,操作试验装置时所产生的安匝数,应不超过在剩余电流继电器主电路的一极或剩余电流互感器贯穿孔中的一根导线通以I△n的剩余电流时所产生的安匝数的2.5倍。
当剩余电流继电器的额定剩余动作电流可调时,除具体产品标准另有规定外,应采用最小的I△n。
7.2.1.3 试验装置在辅助电源额定电压的0.85~1.1倍时,均应能可靠的动作。
7.2.1.4 试验装置的按钮应能承受100N静压力1min不损坏。试验装置的操作按钮应标有字母"T”或用文字说明,按钮的颜色不能用红色或绿色,推荐采用浅色。
通过8.4的试验进行验证。
7.2.2 剩余电流动作特性
7.2.2.1 剩余动作电流
在正常工作条件下,剩余电流继电器的剩余动作电流应小于或等于额定剩余动作电流,并大于额定剩余不动作电流。
通过8.3的试验进行验证。
7.2.2.2 剩余电流继电器的动作时间
剩余电流继电器的动作时间应符合表2或表3的规定。
通过8.3的试验进行验证。
7.2.2.3 具有自动重合闸功能的剩余电流继电器的附加要求
自动重合闸功能只适用于额定电流大于63A和额定剩余动作电流大于0.03A的剩余电流继电器。具有自动重合闸功能的剩余电流继电器因剩余电流脱扣动作后,经过20s~60s的时间间隔后才能自动重合闸,但手动合闸不受此时间限制。
具有自动重合闸功能的剩余电流继电器只能自动重合闸一次,如自动重合闸后,剩余电流继电器因接地故障未排除而再次动作后,则自动重合闸功能应自行闭锁,不能再自动重合闸。
延时型重合闸功能仅限于极限不驱动时间(2I△n)为0.06s、0.1s和0.2s的剩余电流动作继电器。
通过8.3.6的试验进行验证。
7.2.2.4 用辅助电源的剩余电流继电器的附加要求
对采用辅助电源的剩余电流继电器应能在额定辅助电源电压的0.85~1.1倍之间正常运行。
按4.1.1.2a)分类的辅助电源故障时能自动动作的剩余电流继电器,当辅助电源故障时,剩余电流继电器必须自动动作,其动作时间应符合具体产品标准的规定。如果是延时动作的,在延时时间内其动作特性仍应能符合要求。
按4.1.1.2b)分类的辅助电源故障时不能自动动作的剩余电流继电器,其电源故障时的动作特性应符合8.5.3的要求。
通过8.3和8.5的试验进行验证。
7.2.3 温升
剩余电流继电器按8.6规定的条件下进行温升试验时,其各部件的极限温升应符合表6的规定。
表6 各部件的温升极限
7.2.4 介电性能
7.2.4.1 绝缘耐冲击电压性能
剩余电流继电器的中性极与相线极之间应能承受6kV的冲击电压。相线极和中性极连接在一起与安装剩余电流继电器的金属支架之间应能承受8kV的冲击电压。
通过8.7.1的试验进行验证。
7.2.4.2 耐湿热性能
剩余电流继电器应具有适应湿热环境的能力。
通过8.7.2、8.7.3的试验进行验证。
7.2.4.3 工频耐压
在8.7.2的湿热试验前和湿热试验后,剩余电流继电器应能承受规定的工频耐压试验而无击穿和闪络现象。
通过8.7.4的试验进行验证。
7.2.5 剩余电流继电器在冲击电压引起的浪涌电流时抗误脱扣的性能
通过8.8的试验进行验证。
7.2.6 输出触头在正常条件下的接通分断能力
剩余电流继电器电气输出电路的触头按表7规定的条件进行试验时,应能承受6050次操作循环而不发生电气、机械故障,每个操作循环次数包括一次接通操作和一次分断操作。
通过8.9的试验进行验证。
表7 输出触头在正常条件下的接通分断能力
表7(续)
7.2.7 输出触头在非正常条件下的接通分断能力
剩余电流继电器电气输出电路的触头接通分断能力应符合表8规定。
通过8.10的试验进行验证。
表8 输出触头在非正常条件下的接通分断能力
7.2.8 短路条件下的工作性能
剩余电流继电器应有足够的承受短路电流的能力。在短路试验时,不应对操作者产生危害,剩余电流继电器不能发生电气机械故障。
通过8.11的试验进行验证。
7.2.9 输出触头的额定限制短路电流
剩余电流继电器电气输出电路的触头的额定限制短路电流为1000A。
通过8.12的试验进行验证。
7.2.10 主电路在过电流条件下不动作电流的极限值
剩余电流继电器的主电路在没有剩余电流的情况下,不导致误动作的过电流极限值应符合4.2.2.8的要求。
通过8.13的试验进行验证。
7.2.11 耐机械振动和机械撞击性能
剩余电流继电器应能承受在正常安装和使用过程中产生的机械应力。
通过8.14的试验进行验证。
7.2.12 可靠性
剩余电流继电器应考虑到元件等老化因素,在预期的寿命周期内即使长期工作后也应能可靠工作。
通过8.15和8.16的试验进行验证。
7.2.13 抗电磁骚扰性能
剩余电流继电器对电磁骚扰应有良好的抗扰性。
通过8.1 7的试验进行验证。
7.2.14 电磁发射要求
剩余电流继电器的发射应不超过GB 4824-2013(环境A或环境B)规定的极限。
通过8.18的试验进行验证。
7.2.15 外部剩余电流互感器的连接故障时的工作状况
如果使用外部剩余电流互感器,在互感器二次回路线圈断线或故障时剩余电流继电器应立即自动动作或报警指示互感器断线。应能通过操作试验装置检验互感器断线。
通过8.3.7的试验进行验证。
8 试验方法
8.1 试验条件
8.1.1 试品应符合经规定程序批准的图样及技术文件。
8.1.2 除有特殊规定外,每一试验顺序应在新的剩余电流继电器上进行。
8.1.3 除有特殊规定外,试验在正常工作条件下进行。
8.1.4 在试验前允许在空载或负载条件下操作数次剩余电流继电器。
8.1.5 除在试验方法中已规定之外,试验参数允许误差规定如下:
电压:±5%;
功率因数:0~-0.05;
电流:0~+5%。
在制造商同意的前提下为试验方便,用比规定更严酷的试验参数和试验方法时同样有效。
8.1.6 试品在试验中不允许更换零部件或进行维修。
8.1.7 对制造商规定的专门与某一特定型号的开关电器配合使用的剩余电流继电器,在8.6.8.9和8.10的试验时,可将剩余电流继电器与受控开关电器配合起来进行试验,试验条件由具体产品标准规定。
8 试验方法
8.1 试验条件
8.1.1 试品应符合经规定程序批准的图样及技术文件。
8.1.2 除有特殊规定外,每一试验顺序应在新的剩余电流继电器上进行。
8.1.3 除有特殊规定外,试验在正常工作条件下进行。
8.1.4 在试验前允许在空载或负载条件下操作数次剩余电流继电器。
8.1.5 除在试验方法中已规定之外,试验参数允许误差规定如下:
电压:±5%;
功率因数:0~-0.05;
电流:0~+5%。
在制造商同意的前提下为试验方便,用比规定更严酷的试验参数和试验方法时同样有效。
8.1.6 试品在试验中不允许更换零部件或进行维修。
8.1.7 对制造商规定的专门与某一特定型号的开关电器配合使用的剩余电流继电器,在8.6.8.9和8.10的试验时,可将剩余电流继电器与受控开关电器配合起来进行试验,试验条件由具体产品标准规定。
8.2 验证机械结构
8.2.1 一般检查
剩余电流继电器的零件是否齐全,应符合其产品的图纸。
剩余电流继电器采用的材料和结构应符合7.1.1、7.1.2、7.1.3和7.1.5的要求。
8.2.2 验证标志及标志耐久性
检查铭牌、标牌及有关技术文件标志的内容是否符合第5章的要求。对剩余电流继电器外壳上或铭牌上的标志,用手拿一块浸湿蒸馏水的脱脂棉花在大约15s内来回各擦15次,接着再用一块浸湿汽油的脱脂棉花在大约15s内来回各擦15次,标志仍应能容易辨认。
对用压印、模压等方法制造的标志可以不进行本试验。
在本标准规定的所有试验之后外壳或铭牌上标志应仍能容易辨认,而且没有任何翘曲现象。
8.2.3 测量电气间隙和爬电距离
电气间隙和爬电距离的计算和测量方法按GB 14048.1-2012的附录G,其测量值应符合7.1.4的要求。
8.2.4 验证绝缘材料的相比电痕化指数(CTI)
剩余电流继电器所用的绝缘材料按GB/T 4207-2012规定的试验方法、试验设备和试验程序等来验证相比电痕化指数。
绝缘材料的相比电痕化指数(CTI)值不应小于制造商规定的绝缘材料组别的要求。
如果制造商从绝缘材料制造商或其他可靠方面获得的数据确实能证明绝缘材料的CTI值大于规定的要求,可不进行本试验。
8.2.5 验证耐非正常热和着火危险
剩余电流继电器的绝缘材料(陶瓷材料除外)制作的部件,应按GB/T 5169.10-2006的规定进行耐非正常热和着火危险试验。灼热丝顶端的温度如下:
a) 用以将载流部件和接地电路部件保持在正常位置所必须的绝缘材料部件,在960℃±15℃温度下进行试验;
b) 不是用以将载流部件和接地电路部件保持在正常位置所必须的绝缘材料部件,即使与其接触,均在650℃±10℃温度下进行试验。
如果几种绝缘材料零件由同一种材料制成而试验温度要求又不同时,只对其中一个零件按较高温度进行试验。
本试验仅在一台试品的零件上进行试验。
在有疑问的情况下,再用二台试品重复进行本试验。
施加灼热丝一次,试验时间为30s±1s。
试验时,试品应放置在预期使用的最不利的位置(被试表面在垂直位置)。
考虑预期使用的发热元件或灼热元件可能与试品接触的条件,应把灼热丝的顶端施加到试品上规定的表面。
如果符合下列条件之一,则认为灼热丝试验合格:
a) 无可见的火焰和无持续的辉光;
b) 灼热丝移开后30s内,试样上的火焰熄灭或辉光消失。
此外,试品下面的薄纸不应着火或松木板不能灼焦。
8.2.6 验证连接外部导线接线端子的可靠性
8.2.6.1 剩余电流继电器的接线端子分别连接表5规定的最大和最小截面积的导线,以表9规定值的110%力矩来拧紧接线螺钉,然后拧松其螺钉,将导线拆下,用新的导线重复上述试验。本试验分别用表5规定的最大和最小截面积的导线对两个接线端子各进行5次。每次试验时,导线不应切断或损坏,全部试验结束后,接线端子应无妨碍其继续使用的损坏。
8.2.6.2 剩余电流继电器的接线端子连接表5规定的最大和最小截面积的导线,并用表9规定值的三分之二力矩来拧紧接线端子螺钉,然后对每一接线端子连接的导线逐渐增加其轴向拉力到表10规定值,保持1min,施加轴向力时应无冲击,试验过程中导线不应滑出或产生明显的移动。
8.2.6.3 对分体式的剩余电流继电器,在剩余电流互感器与控制部分的连接导线上施加一个逐渐增加到50 N的轴向拉力保持1min,连接导线不应脱落或损坏。
试验后,对剩余电流继电器检测装置主电路的一极通以1.25I△n的剩余电流,剩余电流继电器应能动作,试验时测量动作时间,应不大于表2或表3对I△n规定的最大动作时间。
表9 验证接线端子机械强度的拧紧力矩
表10 验证接线端子机械强度时对导线施加的轴向拉力
8.3 验证剩余电流动作特性
8.3.1 试验条件
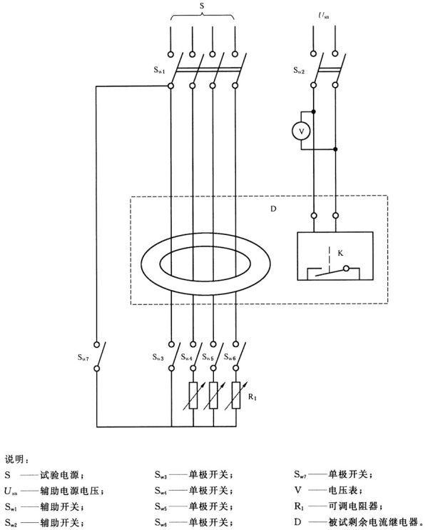
剩余电流继电器按正常使用条件安装,分别在图2~图4的基本上无电感的电路里进行试验。
测量电压和电流的仪表精度至少为0.5级,并能正确地显示(或能测定)真有效值。测量时间的仪表相对误差不大于10%,必要时可以用示波器或电子计时器来测量时间。
对用辅助电源的剩余电流继电器,应在相应的接线端子上施加1.1倍和0.85倍的辅助电源额定电压Usn重复每组试验。
AC型剩余电流继电器在图2所示的试验电路里进行试验。
A型剩余电流继电器除了在图2的试验电路里进行试验外,还要在图3和图4的试验电路里进行试验。
如制造商规定剩余电流继电器与特定的机械开关电器组合起来使用,则需验证组装成剩余电流保护器后的剩余电流动作特性,应符合表2或表3相应的要求。
8.3.2 在基准温度20℃±5℃下,不带负载的试验
8.3.2.1 一般要求
对剩余电流继电器主电路的一极或剩余电流互感器贯穿孔中的一根导线在图2的试验电路里进行8.3.2.2、8.3.2.3、8.3.2.4和8.3.2.5的试验。
除非另有规定,剩余动作电流整定值连续可调或分级可调的剩余电流继电器,应在最小整定值、最大整定值和一个中间的整定值进行试验。
8.3.2.2 逐渐增加试验电流验证剩余电流继电器动作特性
对可调延时的剩余电流继电器,应在最小延时整定值进行试验。
试验开关Sw1、Sw2、Sw3处于闭合位置,剩余电流继电器处于运行状态,其常开输出触头在闭合位置,SwA断开,不带负载。调节电阻R1使剩余电流从小于0.2I△n开始,在30s内稳定地增加到I△n值。测量剩余电流继电器动作时的剩余电流值,测量3次,剩余电流继电器应在大于I△no且小于或等于I△n之间动作。
8.3.2.3 用剩余电流继电器接通剩余电流测量动作时间
对可调延时的剩余电流继电器,应在最小延时整定值进行试验。
试验电路调节到通以额定剩余电流值I△n。试验开关Sw1、Sw2、Sw3先闭合,然后通过复位装置使剩余电流继电器处于运行状态,使其常开输出触头闭合接通剩余电流,测量动作时间,测量3次,每次测量值均应符合表2或表3对I△n规定的极限值。
8.3.2.4 突然出现剩余电流时测量动作时间
对可调延时的剩余电流继电器,应在最小延时整定值进行试验。
试验电路依次调节到表2或表3规定的每个I△电流值,试验开关Sw1、Sw3处于闭合位置,剩余电流继电器处于运行状态,其常开输出触头在闭合位置,然后闭合试验开关Sw2使电路中突然产生一个剩余电流,测量动作时间,对每一个剩余电流值测量3次,每次测量值均应符合表2或表3的规定。
8.3.2.5 验证延时型剩余电流继电器的极限不驱动时间
试验电路调节到2I△n值,试验开关Sw1、Sw3处于闭合位置,剩余电流继电器处于运行状态,其常开输出触头在闭合位置,然后闭合试验开关Sw2使电路中突然产生一个剩余电流,Sw2闭合时间为制造商规定的极限不驱动时间,允许误差为0~-5%。试验三次,每次施加剩余电流至少应与前一次间隔1min。每次试验时,剩余电流继电器均不应动作。
如果剩余电流继电器具有可调剩余动作电流整定值和/或可调延时,则应在最小剩余动作电流整定值及最大延时整定值下进行试验。
8.3.3 在基准温度20℃±5℃下,剩余电流继电器带负载时的动作特性
在基准温度下,闭合SwA,调节Rw1使主电路通以额定电流,重复8.3.2.2和8.3.2.4的试验。
剩余电流继电器的主电路在任何合适的电压下,通以额定电流至热稳定状态,然后重复8.3.2.3的试验。
8.3.4 在正常使用的极限温度下验证剩余动作特性
剩余电流继电器依次在下列条件下,进行8.3.2.4和8.3.2.5的试验:
a) 环境温度为-5℃,剩余电流继电器的主电路不接负载;
b) 环境温度为+40℃,剩余电流继电器的主电路在任何合适电压下,通以其额定电流负载,直至达到热稳定状态。对用辅助电源的剩余电流继电器,考虑到与辅助电源有关元件的发热,应在辅助电源的接线端子上施加辅助电源额定电压达到热稳定状态。
8.3.5 剩余电流含有直流分量时,验证剩余电流继电器的动作特性
8.3.5.1 一般要求
A型剩余电流继电器除了按8.3.2 .8.3.3和8.3.4验证动作特性外,还要按8.3.5.2、8.3.5.3、8.3.5.4和8.3.5.5的要求验证剩余电流含有直流分量时的动作特性。
除非另有规定,剩余动作电流整定值连续可调或分级可调的剩余电流继电器,应在最小整定值、最大整定值和一个中间的整定值进行试验。对可调延时的剩余电流继电器,应在最小延时整定值进行试验。
8.3.5.2 验证剩余脉动直流电流连续上升时的动作特性
在基准温度20℃±5℃下,剩余电流继电器不带负载,在图3的试验电路里进行试验。
Sw1、Sw2、Sw3处在闭合位置,剩余电流继电器处于运行状态,其常开输出触头在闭合位置,SwA断开,主电路不接负载。控制可控硅使电流滞后角分别为0°,90°,135°。剩余电流继电器主电路的一极在每个电流滞后角和开关Sw4分别在位置工和位置Ⅱ各试验2次。
试验时,电流从零开始,逐步增加直至剩余电流继电器动作。电流上升率,对I△n>0.015A的剩余电流继电器约为(1.4I△n/30)A/s,对I△n≤0.015A的剩余电流继电器约为(2I△n/30)A/s。
测量剩余电流继电器动作时的剩余电流值,每次测量值均应符合表11的规定。
8.3.5.3 验证突然出现剩余脉动直流电流时的动作特性
在基准温度20℃±5℃下,剩余电流继电器不带负载,在图3的试验电路里进行试验。
试验电路依次调节到下面规定的电流值,Sw1、Sw3处在闭合位置,剩余电流继电器处于运行状态,其常开输出触头在闭合位置。SwA断开,主电路不接负载,闭合Sw2突然接通剩余电流。
对表2或表3规定的每一个剩余电流值进行试验,电流滞后角为α=0°,对I△n>0.015A的剩余电流继电器,每个I△值乘以1.4,对I△n≤0.015A的剩余电流继电器,每个I△值乘以2(但试验电流不小于0.03A)。测量2次动作时间,第一次测量Sw4在位置Ⅰ,第二次测量Sw3在位置Ⅱ。
每次测量值均不应超过表2或表3规定的极限值。
表11 剩余电流含有直流分量时剩余动作电流范围
8.3.5.4 验证在基准温度下,带负载时的动作特性
在基准温度20℃±5℃下,剩余电流继电器带负载,在图3的试验电路里进行试验。
在试验开始前不久,闭合SwA,对剩余电流继电器的被试极和另一极通以额定电流负载,然后重复8.3.5.2的试验。
8.3.5.5 验证在剩余脉动直流叠加0.006A平滑直流电流时的动作特性
在基准温度20℃±5℃下,剩余电流继电器在图4的试验电路里,用半波整流剩余直流(0°)叠加0.006A平滑直流电流进行试验。
对剩余电流继电器主电路的一极在Sw4处于位置Ⅰ和位置Ⅱ时各试验2次。半波电流I1从零开始稳定地增加,电流增加的速率,对I△n>0.015A的剩余电流继电器约为(1.4I△n/30) A/s,对I△n≤0.015A的剩余电流继电器约为(2I△n/30)A/s。剩余电流继电器应在电流分别达到1.4I△n或2I△n前动作。
8.3.6 验证自动重合闸功能
8.3.6.1 一般要求
对具有自动重合闸功能的剩余电流继电器在图2的试验电路里进行试验,分别在1.1Usn和0.85Usn重复进行试验。
对剩余动作电流整定值可调的剩余电流继电器,应在最小的电流整定值下进行试验。
8.3.6.2 验证自动重合闸
在任何合适的温度下不带负载进行试验。
试验电路分别调节到I△n和10I△n的电流值,试验开关Sw1、Sw3处在闭合位置,剩余电流继电器处于运行状态,其常开输出触头在闭合位置,然后闭合试验开关Sw2使电路中突然产生一个剩余电流,测量动作时间,每次测量值均应符合表2或表3相应于I△n和10I△n规定的时间。然后打开Sw2,经过一定时间间隔后剩余电流继电器应能自动重合闸(自动复位)。测量剩余电流继电器动作至自动复位接通电路的间隔时间,这时间应不小于20s,也不大于60s。
接着把试验开关Sw1、Sw2、Sw3处于闭合位置,然后通过复位装置使剩余电流继电器处于运行状态,使其常开输出触头闭合接通剩余电流,按上述同样方法测量动作时间和重合闸的间隔时间,仍应符合上述要求。
8.3.6.3 验证自动重合闸的闭锁功能
在任何合适的温度下不带负载进行试验。
试验电路分别调节到I△n和10I△n的电流值,试验开关Sw1、Sw3处在闭合位置,剩余电流继电器处于运行状态,其常开输出触头在闭合位置,然后闭合试验开关Sw2使电路中突然产生一个剩余电流,使剩余电流继电器动作,此时Sw2仍处在闭合位置,经过一定的时间间隔后,剩余电流继电器应自动重合闸(自动复位),测量剩余电流继电器动作至自动复位的时间间隔,这时间不应小于20s也不应大于60s。此时因电路中仍有I△n和10I△n的剩余电流存在,剩余电流继电器应动作,测量剩余电流继电器复位瞬间至再次动作瞬间的间隔时间,这时间应不大于表2或表3相应于I△n和10I△n规定的最大动作时间。这时剩余电流继电器应保持在断开位置,不应再重合闸。
经过10min后,断开Sw2,用手动复位装置使剩余电流继电器复位后,重复上述试验,但剩余电流继电器第一次动作后,Sw2断开,待剩余电流继电器自动重合闸后约5s左右,闭合Sw2,接通剩余电流,剩余电流继电器应动作,测量电流接通瞬间至电流断开瞬间的间隔时间,这时间应不大于表2或表3相应于I△n和10I△n规定的最大动作时间。这时剩余电流继电器应保持在断开位置,不应再重合闸。
8.3.7 验证外接剩余电流互感器
8.3.7.1 概述
本试验仅适用于具有外部剩余电流互感器的剩余电流继电器。
剩余电流互感器按制造商规定的正常使用方式连接。按图2的试验电路接线并施加相应的额定辅助电源电压,如果辅助电源有几个额定电压,应对每个额定电压进行试验。
延时时间可调的剩余电流继电器,设定至最大的延时整定值。剩余动作电流可调的剩余电流继电器,设定至最小的剩余动作电流值。
8.3.7.2 试验方法
剩余电流继电器接至外部剩余电流互感器,并依次施加每个额定电压,剩余电流互感器中没有剩余电流流过,剩余电流继电器应不动作。断开外部剩余电流互感器二次回路的电路,剩余电流继电器应动作或发出一个报警信号指示互感器断开。测量互感器断开与输出状态改变之间的时间间隔。测量三次,测量值不应大于5s。
然后再用试验装置进行检验。依次对剩余电流继电器施加每个额定电压,剩余电流互感器中没有剩余电流流过,剩余电流继电器应不动作。操作试验装置,剩余电流继电器应动作。然后使剩余电流继电器复位处于工作状态,断开外部剩余电流互感器二次回路的电路,剩余电流继电器应动作或发出一个报警信号指示互感器断开。此时操作试验装置,剩余电流继电器的输出状态不应变化。重复试验三次,均应符合要求。
上述试验后,按8.3.2.4的试验验证剩余电流继电器的正确动作,仅在I△n下进行试验,试验时测量动作时间,动作时间应符合表2或表3规定的时间。
8.4 验证试验装置的性能
a) 检查和操作剩余电流继电器的试验装置,验证试验装置是否符合7.2.1的规定,然后对试验装置的操作按钮在操作方向施加100N静压力1min试验装置应不损坏,并应能自动复位。
b) 剩余电流继电器按正常使用条件接线,进行下列试验:
——在0.85倍额定电压下操作试验按钮3次,每两次试验之间的时间间隔5s,剩余电流继电器应可靠动作;
——在1.1倍额定电压下操作试验按钮25次,每两次试验之间的时间间隔5s,剩余电流继电器应可靠动作;
——在1.1倍额定电压下操作试验按钮1次,但试验装置的按钮保持在闭合位置5s,剩余电流继电器应能可靠动作,并且试验装置的任何零件不能发生损坏。
c) 验证试验装置产生的安匝数不超过剩余电流继电器主电路的一极通以I△n的剩余电流时所产生安匝数的2.5倍,可根据试验装置电路的结构,测量试验回路的阻抗,然后根据试验装置的工作电压计算试验电流来进行校核。
8.5 验证辅助电源故障时,剩余电流继电器的工作状况
8.5.1 一般要求
对剩余动作电流的可调的剩余电流继电器,试验应在最小动作电流整定值时进行。对延时时间可调的剩余电流继电器,试验在任一延时整定值时进行。
8.5.2 验证按4.1.1.2a)分类的剩余电流继电器在辅助电源电压故障时能自动动作
剩余电流继电器相应的接线端子上施加辅助电源额定电压Usn,使剩余电流继电器处于运行状态,然后以在30s内将电压降到零的速度,逐步降低辅助电源电压直至剩余电流继电器自动动作,测量剩余电流继电器自动动作时的辅助电源电压值,测量5次,每次测量值均应小于0.85Usn。
然后把辅助电源电压调节到比5次测量值中最大值大5%的电压值,使剩余电流继电器处于运行状态,接着对检测装置的一极通以I△n,剩余电流继电器应在表2或表3的规定时间内动作。
8.5.3 验证按4.1.1.2a)分类的剩余电流继电器左辅助电源电压中断时的自动动作时间
剩余电流继电器相应的接线端子上施加辅助电源额定电压Usn,使剩余电流继电器处于运行状态,然后断开辅助电源的电压,测量从辅助电源中断开始至剩余电流继电器自动动作之间的时间,测量5次,动作时间应在具体产品标准规定的范围内。
对辅助电源中断时延时动作的剩余电流继电器,在延时时间内,对检测装置的一极通以I△n,剩余电流继电器应在表2或表3的规定时间内动作。
继上述试验后重新闭合辅助电源的电压,4.1.1.2a)的项1)分类的剩余电流继电器应能自动复位。4.1.1.2a)的项2)分类的剩余电流继电器不应自动复位。
8.5.4 验证按4.1.1.2b)分类的剩余电流继电器在辅助电源电压故障时的工作性能
剩余电流继电器相应的接线端子上施加额定辅助电源电压Usn,并使剩余电流继电器处于运行状态,然后断开辅助电源的电压,剩余电流继电器不应自动动作。
重新闭合辅助电源电压,辅助电源电压按如下方式减少:
a) 辅助电源如采用三相电源:降至最低额定电压的70%;
b) 辅助电源如采用单相电源:降至85V。
然后按a)或/和b)(如适用)规定的方式施加辅助电源电压,对剩余电流继电器主电路的一极通以I△n的电流值,剩余电流继电器应动作。试验时测量动作时间,动作时间应符合表2或表3规定的时间。
8.6 验证温升
温升试验的试验程序和试验方法按GB 14048.1-2012中8.3.3.3的规定。试验结果应符合7.2.3的要求。
试验时,剩余电流继电器主电路的相线极在任何合适电压下通以额定电流In,剩余电流继电器的输出触头通以约定发热电流Ith(对用辅助电源的剩余电流继电器应施加辅助电源额定电压)。通电时间应足以使温升达到稳定值,当温升变化每小时不超过1K时,即可认为已达到稳定条件。
温升试验导线的截面积和长度按GB 14048.1-2012中8.3.3.3及表9、表10和表11的规定。
如制造商规定剩余电流继电器与指定型号的机械开关电器组合起来使用,则温升试验时,剩余电流继电器的输出触头应同正常工作时一样,与指定的机械开关电器的控制线圈连接进行试验。
8.7 验证介电性能
8.7.1 验证绝缘耐受冲击电压性能
剩余电流继电器按正常使用安装在金属支架上进行试验,分体式剩余电流继电器的剩余电流互感器和控制部分应连接在一起。
冲击电压由能产生正负冲击电压的发生器供给,冲击电压发生器的要求及冲击电压波形按GB 16916.1-2014中9.7.7.1的规定。
施加电压部位:
剩余电流继电器各极连接在一起与中性极之间施加峰值为6000V的冲击电压。
剩余电流继电器的各极与中性极及输出触头回路连接在一起和金属支架之间(保护导体接线端子及检测装置和控制部分的外壳连接到金属支架上)施加8000V的冲击电压。
上述二组试验各施加5次正向冲击电压和5次负向冲击电压,相邻两次试验之间的时间间隔至少为10s。
试验过程中不能发生击穿放电。如果只发生一次击穿放电,则要增加10次冲击电压试验,增加试验的冲击电压的极性和施加电压部位与发生击穿放电时的极性和施加电压部位相同。增加试验时不能再发生击穿放电。
8.7.2 耐湿热性能试验
8.7.2.1 试验条件
按GB/T 2423.4-2008定的试验Db进行湿热试验。
试验严酷等级:高温温度+40℃,试验周期6天。
8.7.2.2 试验准备
试品如有进线孔,则全部打开,如有敲落孔,则打开其中一只。不借助工具能拆卸的部件应拆卸并与主部件一起进行湿热试验,剩余电流继电器如有盖罩都应打开,分体式剩余电流继电器的检测装置与控制部分应一起进行试验。试品在放人试验箱(室)前至少应在室温条件下放置4h。
8.7.2.3 试验方法
试验方法按GB/T 2423.4-2008的要求。
8.7.2.4 试后要求
湿热试验结束前的最后1h~2 h,剩余电流继电器仍在试验室内,温度为25℃±3℃,相对湿度控制在95%~98%,在试品上应不出现凝露,再进行8.7.3和8.7.4试验。
8.7.3 测量绝缘电阻
在8.7.2试验的最后1h~2h,试品仍在试验箱(室)内,用电压等级为500V的兆欧表测量如下部位的绝缘电阻:
剩余电流继电器的电气上分开的每一个接线端子与连接至框架的其他接线端子之间(输出回路的断开触头之间除外);
剩余电流继电器所有的接线端子连接在一起与框架之间。
试验时,连接在电流回路之间的电子元件应拆下,分体式剩余电流继电器的检测装置与控制部分应电气上连接在一起进行试验。语"框架”包括:
a) 所有容易触及的金属部件和按正常使用条件安装后易触及的绝缘材料表面覆盖的金属箔;
b) 安装剩余电流继电器底座的表面,剩余电流继电器检测装置外表面及贯穿孔的内壁,必要时,该表面可覆盖金属箔;
c) 固定底座到框架上的螺钉及其他零件,安装剩余电流继电器时必须取下的盖子的固定螺钉等零件。
绝缘电阻应不小于1MΩ。
8.7.4 工频耐压试验
工频耐压试验应在分别在8.7.2的试验前和试验后进行。
工频耐压试验电压的施加部位同8.7.3,以及输出回路的断开触头之间。
试验电压如下:
a) 8.7.2的湿热试验前,试验电压值:额定电压为230(220)V时,试验电压为1500V;额定电压为380V时,试验电压为1890V。输出回路断开触头之间,额定工作电压为60V及以下时,试验电压为1000V,额定工作电压为230(220)V时,试验电压为1500V;额定工作电压为400(380)V时,试验电压为1890V;
b) 8.7.2的湿热试验后,试验电压值:结束前,按2Ue,不小于1000V,进行1min的工频耐压试验电压应基本上为正弦波,频率在45Hz~65Hz之间。试验电源至少应能输出0.2A的短路电流,试验电路的过电流继电器整定在100mA。
试验开始时,施加电压应不大于规定值的一半,然后在5s内将电压升至规定值。
试验过程中,剩余电流继电器应无击穿和闪络现象。
8.8 验证冲击电压作用引起的浪涌电流时抗误脱扣的能力
8.8.1 一般要求
剩余电流继电器应能经受8.8.2和8.8.3的试验而不产生误动作。
8.8.2 验证0.5μs/100kHz振铃波浪涌电流试验
剩余电流继电器用一个浪涌电流发生器进行试验,浪涌电流发生器能产生一个图5a所示的衰减的振荡电流波。剩余电流继电器接线的试验电路图的示例见图5b。
对剩余电流继电器主电路的任选一极施加10次浪涌电流,每施加两次变换浪涌电流的极性,连续两次施加浪涌电流之间的时间间隔约30s。
用一个适当的装置测量浪涌电流,并用另外一个相同型式、相同In和相同I△n的剩余电流继电器调节电流以满足下列要求:
——峰值电流:200A0+10%;
——前沿时间:0.5(1±30%)μs;
——后续振荡电流波形周期:10(1士20 %)μs;
——相邻波形的峰值:约为前一个波形峰值的60%。
在试验过程中,剩余电流继电器不应脱扣。振铃波试验后,按8.3.2.4的要求验证剩余电流继电器的正确动作,仅在I△n的下进行试验,试验时测量动作时间,动作时间应符合表2或表3规定的时间。
8.8.3 验证8/20μs浪涌电流试验
剩余电流继电器用一个电流发生器进行试验,电流发生器能产生一个图6a所示的8/20μs衰减浪涌电流。剩余电流继电器接线的试验电路图的示例见图6b。
对剩余电流继电器主电路的任选一极施加10次浪涌电流,每施加两次变换浪涌电流的极性,连续两次施加浪涌电流之间的时间间隔约30s。
用一个适当的装置测量浪涌电流,并用一个附加的相同型式、相同In和相同I△n的剩余电流继电器调节电流以满足下列要求:
——峰值电流:3000A0+10%;
——前沿时间:8(1±20%)μs;
——至半值时间:20(1±20%)μs;
——反向电流峰值:小于峰值的30%。
在试验过程中,剩余电流继电器不应动作。在浪涌电流试验后,按8.3.2.4的试验验证剩余电流继电器的正确动作,仅在I△n下进行试验,试验时测量动作时间,动作时间应符合表2或表3规定的时间。
8.9 验证机械电气寿命
8.9.1 试验方法
机械电气寿命按下列要求进行,输出触头的电气寿命的试验参数、操作循环次数和操作频率按表7的要求,试验参数的允许误差如下:
a) 电流:0~+5%;
b) 电压:±5%;
c) 功率因数:0~-0.05。
试验在剩余电流继电器的互感器主电路空载条件下进行。如制造商规定剩余电流继电器与指定型号的机械开关电器组合起来使用,试验时,可以把制造商指定的机械开关电器的控制线圈作为输出触头的负载进行试验。
输出触头的试验电路按GB 14048.5-2008中8.3.3.5.1图5、图6和图7的规定。如剩余电流继电器的输出触头回路有几对触头,并且其结构及试验参数相同,则只需对其中一对触头进行试验。
电气寿命试验时,500次由操作试验装置动作,500次由剩余电流继电器主电路的一极通以I△n的剩余电流动作。对于I△n≤0.01A的剩余电流继电器,上述操作次数分别为750次,其余次数由剩余电流继电器的操作件操作(如无操作件也可由试验装置操作)。用复位按钮或其他合适的方法使剩余电流继电器复位。
8.9.2 试后要求
机械电气寿命试验后,剩余电流继电器应没有妨碍其继续使用的损坏,触头不发生熔焊或持续燃弧。不经维修,应能承受8.7.4的工频耐压试验,试验电压为2倍触头额定工作电压(Ue),但不小于1000V,试前不经过湿热试验。然后对剩余电流继电器主电路的一极通以1.25I△n的剩余电流,剩余电流继电器应能动作,试验时测量动作时间,应不大于表2或表3对I△n规定的最大动作时间。
8.10 验证输出触头的非正常接通分断能力
8.10.1 试验方法
试验条件按8.9.1的要求,但采用试验装置或其他相应操作装置操作,试验参数按表8的要求。
8.10.2 试后要求
试后要求同8.9.2。
8.11 验证剩余电流继电器在短路条件下的工作性能
8.11.1 短时耐受电流试验
试验电路按图7。
剩余电流继电器的辅助电源接线端子施加1.1倍辅助电源额定电压,检测装置主电路各极(或剩余电流互感器贯穿孔中的每根导线)在任何合适电压下通以额定短时耐受电流(Icw),功率因数如表12所示。
共试验2次,两次试验之间的时间间隔3min,每次通电时间0.02s。
表12 短时耐受电流试验的功率因数
试验后,剩余电流继电器不应有妨碍其继续使用的损坏。不经维修,应能承受8.7.4的工频耐压试验,试验电压按8.7.4b)的规定,试前不经过湿热试验。然后对剩余电流继电器互感器的一极通以1.25I△n的剩余电流,剩余电流继电器应能动作,试验时测量动作时间,应不大于表2或表3对I△n规定的最大动作时间。
8.11.2 验证额定剩余短时耐受电流
试验电路和试验条件与8.11.1相同,但仅对检测装置主电路的一极(或剩余电流互感器贯穿孑L中的一根导线)通以额定剩余短时耐受电流(I△w)的试验电流,功率因数按表12的规定。
共试验3次,两次试验之间的时间间隔为3min,每次通电时间0.5s(对延时型为0.5s或相应于2I△n的最大动作时间,两者取较大值),每次试验时剩余电流继电器均应正确动作。
试验后,剩余电流继电器不应有妨碍其继续使用的损坏。不经维修,应能承受8.7.4的工频耐压试验,试验电压按8.7.4b)的规定,试前不经过湿热试验。然后对剩余电流继电器主电路的一极通以1.25I△n的剩余电流,剩余电流继电器应能动作,试验时测量动作时间,应不大于表2或表3对I△n规定的最大动作时间。
8.12 验证输出触头的额定限制短路电流
8.12.1 试验方法
剩余电流继电器按正常使用条件安装,被试输出触头在空载的条件下操作数次。
试验电路按图8接线,被试触头元件在单相电路中与短路保护电器(SCPD)、负载阻抗和一个独立的开关电器串联。
短路保护电器的型号和额定值由制造商在具体产品标准中规定。
试验负载采用空心电抗器,被试触头连接导线的长度为1m,导线截面积与被试触头的额定工作电流相对应。试验电压为输出触头额定工作电压的1.1倍,功率因数为0.5~0.7,不并联阻尼负载。预期短路电流为1000A。
试验时用一单独的接通开关接通电路,试验电流应保持到短路保护电器(SCPD)动作。
试验应在同一触头元件上进行3次,每次试验后,SCPD应更换或复位,两次试验的间隔时间应不少于3min,每次试验的实际间隔时间应在试验报告中说明。
对于转换触头元件,上述试验应在常闭和常开两种触头上分别进行。
8.12.2 试后要求
试验以后,剩余电流继电器不应有妨碍其继续使用的损坏。触头不发生熔焊或持续燃弧。不经维修,应能承受8.7.4的工频耐压试验,试验电压为2倍触头额定工作电压(Ue),但不小于1000V,试前不经过湿热试验。然后对剩余电流继电器互感器的一极通以1.25I△n的剩余电流,剩余电流继电器应能动作,试验时测量动作时间,应不大于表2或表3对I△n规定的最大动作时间。
8.12.3 验证剩余电流继电器主电路在过电流条件下不动作电流的极限值
8.13 主电路不导致误动作的过电流极限值
8.13.1 多相电路不平衡负载时的试验
剩余电流继电器按正常使用条件安装,在图7的试验电路里进行试验。
剩余电流继电器的主电路在任何合适的电压下通以4.2.2.8规定的电流,辅助电源接线端子施加辅助电源额定电压。
辅助开关Sw1闭合,剩余电流继电器处于运行状态,Sw2断开。辅助开关Sw1、Sw4、Sw5和Sw6中任两个开关闭合,调节电阻R1,使电路中流过上述规定的电流。试验时,闭合Sw2接通电流,1s后再断开。对每个可能组成的回路重复试验3次。两次操作之间的时间间隔不小于1min。试验过程中剩余电流继电器应不动作。
8.13.2 平衡负载时的试验
剩余电流继电器按正常使用条件安装,辅助电源接线端子施加辅助电源额定电压,检测装置的主电路连接一个基本上无感的负载,在任何合适的电压下通以4.2.2.8规定的对称电流。用一个多极辅助开关接通负载,1s后再断开,重复进行3次试验。两次试验之间的时间间隔不小于1min。试验过程中,剩余电流继电器应不动作。
8.14 机械振动和机械撞击试验
8.14.1 一般要求
本试验仅适用于额定电流200A及以下的剩余电流继电器。
8.14.2 机械振动试验
剩余电流继电器安装在GB 16916.1-2014中9.12.1.1规定的机械振动设备上,辅助电源接线端子施加辅助电源额定电压,并处于闭合位置,检测装置的主电路不通电。每个方向进行50次振动试验,四个方向共200次,每次变换位置前,用手动操作方式使剩余电流继电器断开,闭合数次,在试验过程中,剩余电流继电器应不动作。试验后,对剩余电流继电器主电路的一极通以1.25I△n的剩余电流,剩余电流继电器应能动作,试验时测量动作时间,应不大于表2或表3对I△n规定的最大动作时间。
8.14.3 机械撞击试验
剩余电流继电器安装在GB 16916.1-2014中9.12.2.1规定的机械撞击装置上共进行10次试验(分体式剩余电流继电器的检测装置和控制部分可分别进行试验)。试验后,外壳及操作件等绝缘材料零件应无影响剩余电流继电器继续使用的碎裂现象。允许有小块碎片落下或有小的凹痕和裂缝。但不能使带电部件变得易于触及并不使电气间隙和爬电距离降到规定值以下。试验后,对剩余电流继电器主电路的一极通以1.25I△n的剩余电流,剩余电流继电器应能动作,试验时测量动作时间,应不大于表2或表3对I△n规定的最大动作时间。
8.15 验证可靠性
8.15.1 28周期通电试验
8.15.1.1 试验条件
剩余电流继电器安装在一块涂有无光泽黑漆厚约20mm的层压板上,按温升试验要求接线,周围环境温度为40℃±2℃。
8.15.1.2 试验过程
剩余电流继电器检测装置的主电路在任何合适电压下通以额定电流,动作功能与电源电压有关的剩余电流继电器的辅助电源施加额定电压,进行28周期通电试验,每周期为21h通电,3h不通电,只对三个相线极通以电流进行试验,试验过程中不操作剩余电流继电器,而用另一个开关来接通和断开电流。在最后21h通电结束时,测量接线端子的温升,其值不应超过7.2.3的规定。然后不通电使剩余电流继电器冷却至室温,接着对剩余电流继电器主电路的一极通以1.25I△n的剩余电流,剩余电流继电器应能动作,试验时测量动作时间,应不大于表2或表3对I△n规定的最大动作时间。
8.15.2 耐气候环境试验
8.15.2.1 试验方法
按GB/T 2423.4-2008规定的试验Db进行气候环境试验。
试验严酷等级:高温温度+55℃,试验周期为:
——对于I△n>1A的剩余电流继电器,为6周期;
——对于I△n≤1A的剩余电流继电器,为28周期。
注:对具有多个剩余动作电流整定值的剩余电流继电器,当其中有一个整定值I△n≤1A时,试验周期为28周期。
8.15.2.2 恢复
在试验周期结束后,剩余电流继电器不从试验箱(室)内取出,切断加温加湿电源,打开试验箱(室)门,使试品在箱(室)内恢复到大气环境条件,然后再过2h~5h,进行最后检测。
8.15.2.3 最后检测
对剩余电流继电器检测装置主电路的一极通以1.25I△n的剩余电流,剩余电流继电器应能动作,试验时测量动作时间,应不大于表2或表3对I△n规定的最大动作时间。
8.16 验证电子元件抗老化性能
本试验仅适用于采用电子元件的剩余电流继电器。
剩余电流继电器按正常使用条件安装,剩余电流继电器检测装置的主电路在任何合适电压下通以额定电流,在40℃±2℃的环境温度下放置168h。试验时,剩余电流继电器辅助电源接线端子上施加1.1倍辅助电源额定电压。
试验电路和试验方法按GB 16916.1-2014中9.23的规定。
试验以后,剩余电流继电器仍在试验箱内,不通电流,冷却至室温,电子元件不应损坏。然后对剩余电流继电器检测装置主电路的一极通以1.25I△n的剩余电流,剩余电流继电器应能动作,试验时测量动作时间,应不大于表2或表3对I△n规定的最大动作时间。
8.17 验证抗扰度性能
8.17.1 试验条件
验证抗扰度试验时,对剩余动作电流和/或延时可调的剩余电流继电器,应在其最低整定值时进行试验。剩余电流继电器应施加额定工作电压,如有几个额定工作电压,则任选一个合适的电压进行试验。
试验在主电路没有负载的情况下进行,但有剩余电流(适用时)。
抗扰度试验的性能判别标准规定如下:
性能标准A:试验时,对剩余电流继电器主电路的任选的一极通以0.3I△n时,剩余电流继电器不应动作。如有报警或状态指示装置,则应正确指示状态。接着对主电路的任选一极通以1.25I△n时,在每个试验频率时剩余电流继电器应动作,每个频率的停留时间应不小于表2或表3中规定的I△n时的最大动作时间。
试验后,应按8.3.2.4的规定,在突然出现剩余电流的条件下验证正确动作,但仅在I△n时试验,试验时测量动作时间,动作时间应符合表2或表3规定的时间。
性能标准B:试验时,对剩余电流继电器主电路的任选的一极通以0.3I△n时,剩余电流继电器不应动作。如有报警或状态指示装置,可以暂时受到影响。
试验后,应按8.3.2.4的规定,在突然出现剩余电流的条件下验证正确动作,但仅在I△n时试验,试验时测量动作时间,动作时间应符合表2或表3规定的时间。
8.17.2 静电放电抗扰度
剩余电流继电器应按GB/T 17626.2-2006的要求进行试验,试验等级:空气放电8kV,接触放电8kV。
剩余电流继电器应在图9所示的专用的金属外壳中进行试验,试验装置应符合图10的要求。
直接放电和间接放电应按GB/T 17626.2-2006施加,应在剩余电流继电器正常使用时,操作人员可接触的部位,例如,整定装置、键盘、显示器、按钮等上进行直接放电试验。试验点应记录在试验报告中。直接放电每极性10次,间隔≥1s。间接放电应施于外壳表面上的选定点,在每一个选定点每极性试验10次,间隔≥1s。
8.17.1的性能标准B适用。但在试验期间,剩余电流继电器可动作,如出现这种情况,后续试验应在最接近的较低的试验等级下进行,这时剩余电流继电器不应再动作。
8.17.3 电快速瞬变/脉冲群抗扰度试验
剩余电流继电器应按GB/T 17626.4-2008要求进行试验,采用共模试验,试验等级4,即
——电源端口:4 kV;
——信号端口(例如,通信口、外接互感器的连接线等):2 kV。
剩余电流继电器应分别按图11(电源端口试验)、图12(信号端口试验)和图13(对带分离互感器的剩余电流继电器)安装。
试验接线应按GB/T 17626.4-2008中图4,并考虑制造商的安装说明。
对电源和辅助电源端口应采用耦合一去耦网络。对信号端口应采用耦合—去耦网络或耦合夹注入法(如适用的话)。
除非另有规定,骚扰应施加1min。
8.17.1的性能标准B适用。
8.17.4 浪涌抗扰度试验
剩余电流继电器应按GB/T 17626.5-2008的要求进行试验,试验电压应为:
——电源端口(线一线,线一地):4kV;
——信号端口:2kV(线-地)、1kV(线-线)。
剩余电流继电器应分别按图11(电源端口试验)、图12(信号端口试验)和图13(对带分离互感器的剩余电流继电器)安装,但接地参考板的使用可任选。
试验条件应符合GB/T 17626.5-2008中图6.7.8或图9,并考虑到制造商的安装说明。
应施加正负两极性脉冲,相位角为0°和90°。
每个极性和每个相位角各施加5个脉冲(脉冲总数:20),两个脉冲之间间隔约1min。如制造商同意,可采用更短的时间间隔。
8.17.1的性能标准B适用。
8.17.5 射频电磁场辐射抗扰度试验
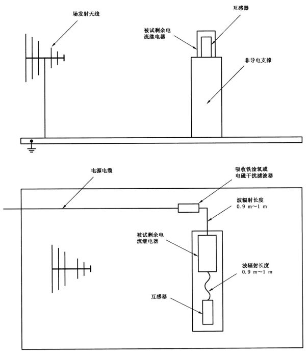
剩余电流继电器应按GB/T 17626.3-2006的要求进行试验,试验等级3,即10V/m的要求。
剩余电流继电器应在自由空气中试验,除非剩余电流继电器指定仅用于一特定单独外壳中,这种情况下剩余电流继电器可装于这种外壳中试验,其细节包括外壳的尺寸应记录在试验报告中。
试验装置应按图14和图15(对带分离互感器的剩余电流继电器)。
本试验接线应按GB/T 17626.3-2006中图5或图6(如适用时),并考虑到制造商的安装说明,所用电缆的类型应记录在试验报告中。
当使用发射极化信号的天线,例如,双锥形天线或对数周期天线,试验应进行二次,一次在水平极性,另一次在垂直极性,并考虑到的二个面应有最大灵敏度。为了试验能有重复性,应把实际的试验装置详细记录在试验报告中。
按以下要求进行试验:
首先在整个频率范围内对试品进行误动作试验,接着试品在各个频率点进行正确动作试验。
误动作试验,频率应按GB/T 17626.3-2006第8章的要求在80MHz~1000MHz和1400MHz~2000MHz范围内扫描。对每个频率的幅度调制波的停顿时间应在500ms~1000ms之间,步长为先前频率的1%,实际停顿时间应载于报告中。
正确动作试验,为验证动作特性,试验应在如下每个频率进行:80MHz,100MHz,120MHz,180MHz,240MHz,320MHz,480MHz,640MHz,960MHz,1400 MHz和1920MHz,在每个频率的电磁场稳定后验证其动作。每个频率的停留时间应大于表2或表3对I△n规定的最大动作时间。
8.17.1的性能标准A适用。
8.17.6 射频电磁场感应的传导骚扰抗扰度试验(共模)
剩余电流继电器应按GB/T 17626.6-2008的要求进行试验,试验电平:10V(电源端和信号端)。
剩余电流继电器应在自由空气中试验,除非剩余电流继电器指定仅用于一特定单独外壳中,在此情况下剩余电流继电器可装于这种外壳中试验,其细节包括外壳的尺寸应纪录在试验报告中。
电源线应通过耦合一去耦网络M1、M2或M3(适用时)注入骚扰。
信号线应通过耦合一去耦网络注入骚扰。若不可行,可采用电磁夹。
对带分离互感器的剩余电流继电器,通过互感器连接线注入骚扰的试验装置如图16。
特定的试验装置应详细记录在试验报告中。
本试验接线应按GB/T 17626.6-2008的要求,并考虑到制造商的安装说明,所用电缆的类型应记录在试验报告中。
按下列要求进行试验:
首先在整个频率范围内对试品进行误动作试验,接着试品在各个频率点进行正确动作试验。
误动作试验:频率应按GB/T 17626.6-2008第8章的要在150kHz~80MHz的范围内扫描。对每个频率的幅度调制波的停顿时间应在500ms~1000ms之间,步长为先前频率的1%,实际的停顿时间应记录在试验报告中。
正确动作试验:为验证功能特性,应在如下每个频率进行试验:0.150MHz,0.300MHz,0.450MHz,0.600MHz,0.900MHz,1.20MHz,1.80MHz,2.40MHz,3.60MHz,4.80MHz,7.20MHz,9.60MHz,12.0MHz,19.2MHz,27.0MHz,49.4MHz,72.0MHz和80.0MHz。在每个频率的骚扰电压水平稳定后验证其动作。每个频率的停留时间应大于表2或表3对I△n规定的最大动作时间。
8.17.1的性能标准A适用。
8.18 电磁发射试验
8.18.1 试验条件
具有电子线路的剩余电流继电器(例如:与开关电源、具有高频时钟微处理器电路连接的电器)可能产生不间断的电磁骚扰。当这类剩余电流继电器的控制电路和/或辅助电路的电子线路的基本开闭频率大于9kHz时,应按GB 4824-2013进行发射试验,其发射应不超过规定的极限。
剩余电流继电器应在自由空气中试验,除非剩余电流继电器指定仅用于专用单独外壳中,在这种情况下试品应在此外壳中试验,包含外壳尺寸等细节的说明应记录在试验报告中。
剩余电流继电器施加额定工作电压,或额定工作电压范围内的任一方便电压。
在不带负载、并且没有剩余电流的条件下进行试验。
8.18.2 射频传导发射(150kHz~30MHz)
试验方法和试验布置说明见GB 4824-2013。详细的试验装置,包括电缆型式,应记录在试验报告中。
剩余电流继电器传导发射应符合GB 4824-2013的A级或B级(相应于GB 14048.1-2012中的环境A或环境B)传导发射限值的要求。
8.18.3 射频辐射发射(30MHz~1000MHz)
试验装置见图17,详细的试验装置,包括母排、变压器等细节应记录在试验报告中。
试验方法和试验布置说明见GB 4824-2013。
高频发射的测量在30MHz~1000MHz范围内进行,利用准峰值探测器(guasi-peak detector)测量。为加速试验可利用峰值探测器,持续时间至少0.1s.然后,如在一定频率时测得的值等于或大于其规定值时,则用准峰值探测器重复进行该试验,持续时间至少1s。
剩余电流继电器辐射发射应符合GB 4824-2013的A级或B级(相应于GB 14048.1-2012中的环境A或环境B)辐射发射限值的要求。
9 检验规则
9.1 试验的分类
剩余电流继电器的试验分为型式试验,常规试验。
9 检验规则
9.1 试验的分类
剩余电流继电器的试验分为型式试验,常规试验。
9.2 型式试验
9.2.1 型式试验规则
型式试验是新产品研制单位或新产品试制单位所必须进行的试验。型式试验只需进行一次。但在生产过程中零部件结构、制造工艺以及使用的原材料有重大更改时,如这些更改可能影响剩余电流继电器的性能,则应对有关型式试验项目进行试验。
剩余电流继电器的型式试验在下列情况下进行:
a) 当剩余电流继电器的样品试制完成后;
b) 当剩余电流继电器转厂重复试制完成后;
c) 当剩余电流继电器的材料或工艺有改变,而这种改变可能影响其性能时,则对型式试验的全部或部分试验项目进行考核。
用作型式试验的剩余电流继电器必须是制造工艺装备齐全的,常规试验合格的正式试制样品。试验顺序见9.2.3的规定,所有试验项目都能通过和所有承受试验的试品都合格或允许的重复试验的试品都合格,才能认为剩余电流继电器的型式试验合格。否则必须分析原因,采取技术措施,甚至改进设计、工艺、工装等。重新试制,直到型式试验合格为止。
9.2.2 型式试验项目
型式试验项目如下:
a) 一般检查(8.2.1);
b) 验证标志及标志耐久性(8.2.2);
c) 测量电气间隙和爬电距离(8.2.3);
d) 验证绝缘材料的相比电痕化指数(CTI)(8.2.4);
e) 验证耐非正常热和着火危险(8.2.5);
f) 验证连接外部导线接线端子的可靠性(8.2.6);
g) 验证剩余电流动作特性(8.3);
h) 验证试验装置性能(8.4);
i) 验证辅助电源故障时,剩余电流继电器的工作状况(8.5);
j) 验证温升(8.6);
k) 验证介电性能(8.7);
l) 验证冲击电压引起的浪涌电流时抗误脱扣的性能(8.8);
m) 验证机械电气寿命(8.9);
n) 验证输出触头的非正常接通分断能力(8.10);
o) 验证剩余电流继电器在短路条件下的工作性能(8.11);
p) 验证输出触头的额定限制短路电流(8.12);
q) 验证剩余电流继电器主电路在过电流条件下不动作电流的极限值(8.13);
r) 机械振动和机械撞击试验(8.14);
s) 验证可靠性(8.15);
t) 验证电子元件抗老化性能(8.16);
u) 验证抗扰度性能(8.17);
v) 电磁发射试验(8.18)。
9.2.3 型式试验顺序
型式试验顺序,试品数量和规格见表13。
除非另有规定,每一个试验顺序在新的和清洁的试品上进行。
9.3 常规试验
9.3.1 常规试验规则
常规试验是指产品出厂前制造商必须在每台产品上进行的试验和检查,其目的是检查材料、工艺、装配上的缺陷。
常规试验可以在型式试验相同条件下或经过验证被认为是等效的条件下进行,并可采用等效或快速试验方法。等效试验方法和快速试验方法应在有关技术文件中规定。
9.3.2 常规试验项目
常规试验项目如下:
a) 一般检查及手动操作检查;
b) 剩余电流动作特性试验;
c) 试验装置试验;
d) 1s工频耐压试验;
e) 验证剩余电流继电器在电源电压故障时的工作性能。
9.3.3 常规试验方法
9.3.3.1 一般检查及手动操作检查
检查剩余电流继电器的包装、外观质量、外形尺寸、标志以及装配的零部件是否符合产品图纸及有关技术文件的要求。通过手动操作检查剩余电流继电器的操作机构,应能可靠地动作,机构操作灵活、无卡死和滑扣现象。指示装置的位置应与输出触头的位置相对应。
表13 型式试验的试验顺序和试品规格及数量
表13(续)
9.3.3.2 剩余电流动作特性试验
剩余电流继电器按正常使用条件安装,对剩余电流继电器检测装置主电路的一极通以剩余电流,电流从小于0.2I△n逐渐增加至I△n,测量剩余电流继电器动作时的剩余电流值。剩余电流继电器应在I△no和I△n之间动作。每台剩余电流继电器至少应施加5次试验电流,而对每极至少应施加2次试验电流。试验在施加辅助电源额定电压,检测装置主电路空载以及任何合适温度下进行。为保证剩余电流继电器在正常使用的环境温度下均能符合上述要求,制造商可对试验电流值作适当修正,修正系数由制造商在有关技术文件中规定。然后测量I△n时的动作时间,试验在施加辅助电源额定电压和合适的环境温度下进行。试验时,剩余电流继电器处于闭合位置,用辅助开关接通剩余电流,试验5次,剩余电流继电器应在对I△n规定的极限时间内动作。
对延时型剩余电流继电器还应测量2I△n时的极限不驱动时间,试验方法按8.3.2.5,但试验在施加辅助电源额定电压和合适的环境温度下进行。剩余电流继电器在规定的极限不驱动时间内不应动作。
9.3.3.3 试验装置试验
剩余电流继电器按正常使用条件安装和接线,施加辅助电源额定电压,操作试验装置按钮10次,剩余电流继电器均应能可靠动作,试验装置的操作按钮应能自动复位。
9.3.3.4 1s工频耐压试验
常规试验的工频耐压试验的试验电压和试验方法同8.7.4a),耐压试验前不进行湿热试验,试验时间缩短至1s。
施加电压部位如下:
剩余电流继电器的电气上分开的每一个接线端子与连接至框架的其他接线端子之间;
剩余电流继电器所有的接线端子连接在一起与框架之间;
输出回路的断开触头之间。
连接有电子元件的接线端子之间不进行工频耐试验,分体式剩余电流继电器的检测装置与控制部分应电气上连接在一起进行试验。
9.3.3.5 剩余电流继电器在线路电压故障时的工作性能按8.5规定的试验方法进行试验。

图1 输出触头接线端子标志示例
图2 剩余电流动作特性试验电路图
图3 验证在脉动直流剩余电流时正确动作的试验电路图
图4 验证在迭加平滑直流电流时正确动作的试验电路图
图5a) 0.5μs/100kHz振铃波形电流

图5b) 剩余电流继电器振铃波试验电路

图6a) 8/20μs浪涌电流脉冲

图6b) 剩余电流继电器浪涌电流试验电路

图7 验证短路性能试验电路图

图8 限制短路电流试验电路
图9 试品安装在金属外壳中的试验
图10 验证静电放电抗扰度的试验装置
图11 对电源线验证电快速瞬变/脉冲群(EFT/B)抗扰度的试验装置

图12 对信号线验证电快速瞬变/脉冲群(EFT/B)抗扰度的试验装置
图13 对带分离互感器的剩余电流继电器的互感器连接导线验证电快速瞬变/脉冲群(EFT/B)的抗扰度
图14 验证射频电磁场辐射抗扰度的试验装置
图15 验证射频电磁场辐射抗扰度——对带分离互感器的剩余电流继电器的试验装置
图16 验证射频场感应的传导骚扰的抗扰度——对带分离互感器的剩余电流继电器的试验装置
图17 测量射频辐射发射的试验装置
参考文献
[1] GB 14048.2-2008 低压开关设备和控制设备 第2部分:断路器
免责申明:本站所有资源均通过网络等公开合法渠道获取,该资料仅作为阅读交流使用,并无任何商业目的,其版权归作者或出版方所有,本站不对所涉及的版权问题负任何法律责任和任何赔偿,在本站咨询或购买后默认同意此免责申明;
法律责任:如版权方、出版方认为本站侵权,请立即通知本站删除,物品所标示的价格,是对本站搜集、整理、加工该资料以及本站所运营的费用支付的适当补偿,资料索取者(顾客)需尊重版权方的知识产权,切勿用于商业用途,信息;
呼和浩特市新城区教育招生考试中心呼和浩特市新城区初中学业水平考试体育与健康测试服务(二次)采购更正公告(第一次)
一、项目基本情况原公告的采购项目编号:150102-YZZB-CS-20250001-1原公告的采购项目名称:呼和浩特市新城区初中学业水平考试体育与健康测试服务(二次)首次公告日期:2...
2026-02-18
如何查询物业公司是否具备从事特定业务的资质条件
在物业管理领域,物业公司是否具备从事特定业务的资质条件是一项重要的考量因素。对于业主、开发商以及相关部门而言,了解物业公司的资质情况至关重要。本文将介绍如...
2026-02-18
格尔木市第二人民医院结核实验室分子生物学耐药检测设备及检测试剂购置项目 更正公告
一、项目基本情况原公告的采购项目编号:青海诚德询价(货物)2025-366原公告的采购项目名称:格尔木市第二人民医院结核实验室分子生物学耐药检测设备及检测试剂购置项目...
2026-02-18
城山镇古城村亮化项目的竞争性磋商公告
项目概况城山镇古城村亮化项目采购项目的潜在供应商应在大连市政府采购云平台获取采购文件,并于2025年11月07日 09:00(北京时间)前提交响应文件。一、项目基本情况...
2026-02-18
伊宁市公安局关于2025年度伊宁市某局食材采购项目(大米)的终止公告
一、项目基本情况项目编号:XJXS202530项目名称:2025年度伊宁市某局食材采购项目(大米)二、项目终止的原因项目标段发生变更。 三、其他补充事宜四、凡对本次公告内容...
2026-02-18
上海中医药大学附属龙华医院液相色谱串联质谱系统的公开招标公告
项目概况上海中医药大学附属龙华医院液相色谱串联质谱系统 招标项目的潜在投标人应在上海市政府采购网获取招标文件,并于2025年10月09日 10:00(北京时间)前递交投标...
2026-02-18